文章摘要:气体灭火系统已经广分应用于电子计算机房、通讯机房、数据储存库、配电房、发电机房、图书档案馆及其它贵重设备室。那么大家对气体灭火系统的联动设计是否有具体的了解呢?
气体灭火系统已经广分应用于电子计算机房、通讯机房、数据储存库、配电房、发电机房、图书档案馆及其它贵重设备室。那么大家对气体灭火系统的联动设计是否有具体的了解呢?今天小编就给大家介绍气体灭火的联动控制设计原理!
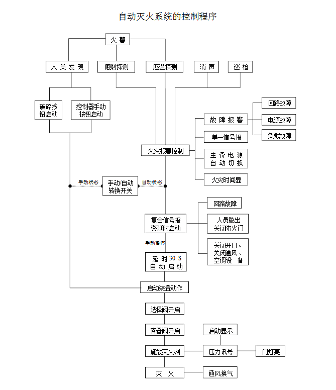
1、气体灭火系统由专用的气体灭火控制器控制。
2、气体灭火控制器直接连接火灾探测器时,气体灭火系统的自动控制方式应符合下列规定:
(1)应由同一防护区域内两只独立的火灾探测器的报警信号、一只火灾探测器与一只手动火灾报警按钮的报警信号或防护区外的紧急启动信号,作为系统的联动触发信号,探测器的组合宜采用感烟火灾探测器和感温火灾探测器。
(2)气体灭火控制器在接收到满足联动逻辑关系的首个联动触发信号后,应启动设置在该防护区内的火灾声光警报器,且联动触发信号应为任一防护区域内设置的感烟火灾探测器、其他类型火灾探测器或手动火灾报警按钮的首次报警信号;在接收到第二个联动触发信号后,应发出联动控制信号,且联动触发信号应为同一防护区域内与首次报警的火灾探测器或手动火灾报警按钮相邻的感温火灾探测器、火焰探测器或手动火灾报警按钮的报警信号。
(3)联动控制信号应包括下列内容:
a)关闭防护区域的送(排)风机及送(排)风阀门;
b)停止通风和空气调节系统及关闭设置在该防护区域的电动防火阀;
c)联动控制防护区域开口封闭装置的启动,包括关闭防护区域的门、窗;
d)启动气体灭火装置,气体灭火控制器可设定不大于30s的延迟喷射时间。
(4)平时无人工作的防护区,可设置为无延迟的喷射,应在接收到满足联动逻辑关系的首个联动触发信号后按本条第3款规定执行除启动气体灭火装置外的联动控制;在接收到第二个联动触发信号后,应启动气体灭火装置。
(5)气体灭火防护区出口外上方应设置表示气体喷洒的火灾声光警报器,指示气体释放的声信号应与该保护对象中设置的火灾声警报器的声信号有明显区别。启动气体灭火装置的同时,应启动设置在防护区入口处表示气体喷洒的火灾声光警报器;组合分配系统应首先开启相应防护区域的选择阀,然后启动气体灭火装置。

3、气体灭火控制器不直接连接火灾探测器时,气体灭火系统的自动控制方式应符合下列规定:
(1)气体灭火系统的联动触发信号应由火灾报警控制器或消防联动控制器发出。
(2)气体灭火系统的联动触发信号和联动控制均应符合本规范第2条的规定。

4、气体灭火系统的手动控制方式应符合下列规定:
(1)在防护区疏散出口的门外应设置气体灭火装置的手动启动和停止按钮,手动启动按钮按下时,气体灭火控制器应执行符合本规范第2条第3款和第5款规定的联动操作;手动停止按钮按下时,气体灭火控制器应停止正在执行的联动操作。
(2)气体灭火控制器上应设置对应于不同防护区的手动启动和停止按钮,手动启动按钮按下时,气体灭火控制器应执行符合本规范第2条第3款和第5款规定的联动操作;手动停止按钮按下时,气体灭火控制器应停止正在执行的联动操作。
5、气体灭火装置启动及喷放各阶段的联动控制及系统的反馈信号,应反馈至消防联动控制器。系统的联动反馈信号应包括下列内容:
(1)气体灭火控制器直接连接的火灾探测器的报警信号。
(2)选择阀的动作信号。
(3)压力开关的动作信号。
6、在防护区域内设有手动与自动控制转换装置的系统,其手动或自动控制方式的工作状态应在防护区内、外的手动和自动控制状态显示装置上显示,该状态信号应反馈至消防联动控制器。
以上就是气体灭火系统的联动控制设计的内容,如果大家对气体灭火系统的联动控制设计内容有疑问,欢迎随时联系我们公司电话,期待您的来电!
免责声明: 本网站只负责对文章进行整理、排版、编辑,是出于传递信息目的,并不意味着赞同其观点或证实其内容的真实性,如本站文章和转稿涉及版权等问题,请作者在及时联系本站,我们会尽快处理。本文关键词:气体灭火系统设计|气体灭火 标题:你知道气体灭火系统的联动控制设计吗? 地址: //www.yituyici.com/news-hy/286.html
产品推荐







